1,在GX Works2 做相關的設定
(IO分配 ,開關設定 ,指定各種控制)
2,在階梯圖上編輯要 發送/接收 的 字串,字串數量, 結束代碼
3,常用IO及緩衝記憶體位置
4,注意事項
5,資源下載
1.1 IO分配 QJ71C24N 為32點的模組

1.2開關設定 設置各介面的傳送規格、通信協議等

站號設置
是用於MC協議通信的設置。
在多點連接等同一線路上連接了多個Q系列C24時,將對方設備發送幀的數據項目中指定的站編號設置為031(0H1FH)。
是用來指定對方設備與哪個Q系列C24 進行通信的編號。
對方設備與可編程控制器CPU的系統配置為1:1連接時,應設置為0

1.3 指定各種控制

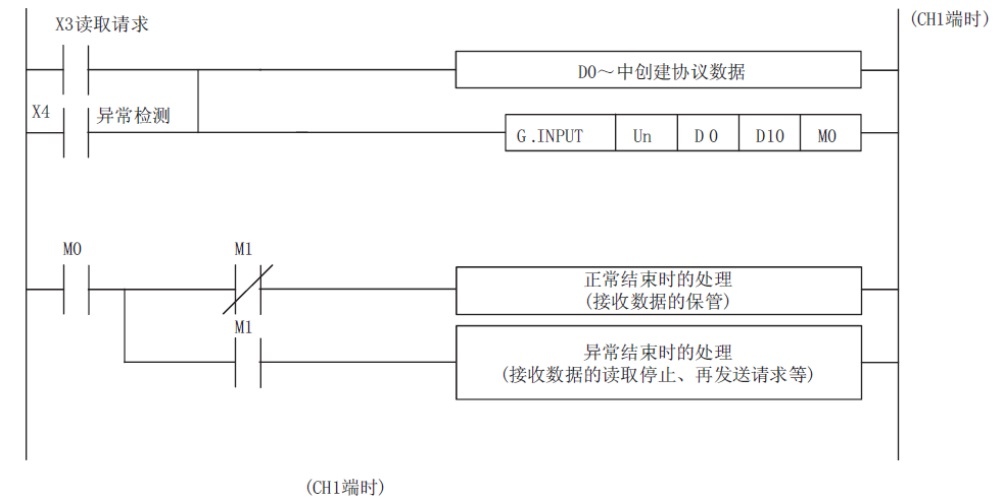
2.1 數據接收程式

2.2 數據接收程式時序圖

2.3數據發送用程式

2.4數據發送用程式時序圖

3.常用IO及緩衝記憶體位置
Xn3 CH1接收讀取請求 ON: 讀取請求中
Xn4 CH1接收異常檢測 ON: 異常檢測
Un G150 字/位元組單位指定 0: 字單位 1: 位元組單位
Un G165 接收結束代碼指定
FFFFH : 接收結束代碼無指定
0HFFH : 接收結束代碼
4.1注意事項
接收CR後,在無接收監視時間(計時器0)的設置時間內未接收到
LF時,將至CR為止的接收資料存儲到緩衝記憶體的接收資料存
儲區域中,
至可程式設計控制器CPU的下述信號將ON。
無順序無接收監視時間方式0 時:接收異常檢測信號(X4/XB)
無順序無接收監視時間方式1 時:接收讀取請求信號(X3/XA)


5,資源下載
下載 GT Designer3
